养猪场pp污水处理一体化设备方案
编辑:污水处理设备厂家 来自:https://www.whppyth.com / 日期:2026-03-02 11:29 / 人气:
养猪场pp污水处理一体化设备方案
一、项目概述
项目地址:莱阳市
污水类型:养猪场污水污泥处理项目
处理量:200m立方/天
排放标准:B级排放标准
设备提供:沃华远达
设备名称:WHPP一体化污水处理设备,机械格栅、叠螺污泥脱水机、溶药加药等环保设备

养猪场pp污水处理一体化设备方案
二、养猪场pp污水处理一体化设备方案项目基本情况
本项目是新希望六和集团莱阳市新好猪场由新希望六和集团投资建设,总占地1000亩,投资6亿元。全部建成后年出栏生猪60万头,为胶东地区较大的种猪养殖基地,能带动发展规模以上养殖户400多户,实现营业收入12亿元。
该项目一期投资3亿元,占地430亩,建设4000头标准母猪场3个,500头种猪培育场,200头标准公猪站,并新建配套200m2/d污水处理厂一座。我公司为该项目配套提供机WHPP一体化污水处理设备、气浮机、械格栅、叠螺污泥脱水机、溶药加药等环保设备,为实现项目的高标准建设提供了有力地支撑。
本项目污水处理设备运行稳定,出水达标,污泥经脱水干化后,含水率由99.6%降至80%,实现污泥减量98%,较大的减少污泥处置费用。本项目的实施受到用户的大力好评!

养猪场pp污水处理一体化设备安装现场
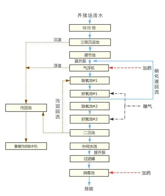
三、养猪场pp污水处理一体化设备方案处理工艺
本养猪场pp污水处理一体化设备方案的工艺采用先进的生物处理工艺A2O工艺,工艺图如下


养猪场pp污水处理一体化设备方案工艺图
四、养猪场pp污水处理一体化设备厂家选择
养猪场污水处理在采购设备的时候选择生产厂家很重要,要选择有实力的生产厂,首选看生产实力,资质实力,正规的生产厂家生产的设备质量有保障,运行稳定,达标有保障,售后有保障,推荐优选有PP生产线的源头工厂,沃华远达拥有独立的PP设备生产线,18年生产经验,技术成熟,价格合适,是最大、口碑最好的设备生产厂家。可以放心选择!

养猪场pp污水处理一体化设备首选厂家-沃华远达
欢迎您来厂考察合作!








